494949开奖结果中奖号码-4949最快开奖结果澳门-494949今晚最快开奖结果-494949最快开奖结果-ww494949最快开奖开奖-2025澳门今晚开奖结果-澳门六开奖结果2025开奖记录-澳门今晚必开一肖一特-494949最快开奖494958硬核“神器”保障海洋钻井电力十足
发布时间:2024-04-23点击量: 4556
近日,渤海某海洋钻井平台在494949开奖结果中奖号码-4949最快开奖结果澳门-494949今晚最快开奖结果-494949最快开奖结果-ww494949最快开奖开奖-2025澳门今晚开奖结果-澳门六开奖结果2025开奖记录-澳门今晚必开一肖一特-494949最快开奖494958变频电源的助力下正式开始工作。这台巨型“钻机”将从渤海始发掘进,系统节电率效果显著,运行效果好。
聚焦项目瓶颈
实现钻井关键研发的源头创新
传统的钻井平台采用柴油发电机为钻井设备提供电能,生活和作业共用一套动力系统,存在作业功率不匹配、环境污染严重、自动化程度低等问题。且近年来柴油价格不断攀升,加重了油田钻井作业的成本压力。
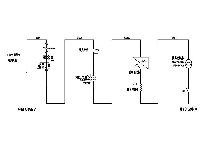
在北方某钻井平台,原系统配置了5台卡特3516发电机组,系统电制为690V/60Hz,主要负载设备包括3台泥浆泵(1150HP*2/台)、3台钻井绞车(1150HP*3)、1台顶驱(1150 HP *1)、辅泵及生活供电。现需要安装1套变频变压电源装置,实现钻井平台在靠采油平台作业期间,通过采油平台为钻井平台供电,实现本平台发电机组停机和绿色电网供电及管理。
为钻井平台配上“眼睛”和“大脑”
守护海洋深水安全高效钻探
根据现场需求,为保证钻井平台供电的稳定和可靠性,494949开奖结果中奖号码-4949最快开奖结果澳门-494949今晚最快开奖结果-494949最快开奖结果-ww494949最快开奖开奖-2025澳门今晚开奖结果-澳门六开奖结果2025开奖记录-澳门今晚必开一肖一特-494949最快开奖494958采用GD5000电源专用变频器+高压缓冲的配置方案,同时将降压变、移相变、控制变优化为一体,大幅节省布局空间,为方案的成功实施提供了可能。494949开奖结果中奖号码-4949最快开奖结果澳门-494949今晚最快开奖结果-494949最快开奖结果-ww494949最快开奖开奖-2025澳门今晚开奖结果-澳门六开奖结果2025开奖记录-澳门今晚必开一肖一特-494949最快开奖494958驱动方案全面提高现场生产效率,保障现场作业安全,有以下优异特点:
1、功率因数高,“完美”无谐波,无需额外配置无功补偿和谐波治理装置,降低了空气污染和噪声污染。
2、减小对电网冲击,延长设备使用寿命,提高了生产效益。
3、具有过流、短路、过压、欠压、缺相等多项保护,适应电网波动能力强,电压工作范围宽。
4、高速DSP芯片,控制精度高,响应速度快,抗干扰能力强,完善的故障诊断与保护功能。
5、操作简单,运行方便,可远程设定或监视运行参数,可实现智能调节。

大幅降低油气田开发成本
高效开发海洋油气资源的重要法宝
根据已完成钻井作业数据统计:每月可节省近百万元
改造前消耗 | 改造后消耗 |
9m³ ✖ ¥8000 ✖ 45天 ≈¥324W | 1606860kwh ✖ 1.2元/kwh ≈¥193W |
根据已完成钻井作业数据统计:岸电应用45天直接经济节约131万元人民币,节能效果非常明显,能够实现平台岸电和柴油发电机双供电的动力系统,升级为数字化、智能化、信息化的钻井供电橾式,具有高效、节能、环保特点,为油田作业带来良好的经济效益和社会效益。
石油石化行业迈入智慧时代,硬核“神器”不断上新,494949开奖结果中奖号码-4949最快开奖结果澳门-494949今晚最快开奖结果-494949最快开奖结果-ww494949最快开奖开奖-2025澳门今晚开奖结果-澳门六开奖结果2025开奖记录-澳门今晚必开一肖一特-494949最快开奖494958除了在通用型应用,如抽油机、潜油电泵、注水泵、输油泵等传统应用中持续发力外,在油田钻井钻机等高端应用,如泥浆泵、绞车、转盘、顶驱等负载类型上,也均有典型应用业绩。
未来,494949开奖结果中奖号码-4949最快开奖结果澳门-494949今晚最快开奖结果-494949最快开奖结果-ww494949最快开奖开奖-2025澳门今晚开奖结果-澳门六开奖结果2025开奖记录-澳门今晚必开一肖一特-494949最快开奖494958将在石油行业持续深耕,为祖国石油事业贡献自己的力量。





