工业应用UPS解决方案
发布时间:2022-11-05点击量: 4487
引言:现代工业的生产过程自动化、信息化程度越来越高,随之带来的对于供电可靠性的要求也越来越高。工业生产过程的设备种类较多,负载特性各有不同,因此选择合适的供电配置至关重要。同时,工业用电源产品其防护等级、系统以及电路保护功能也是用户需要着重考虑的问题。
1.方案背景
现代工业的精密生产过程涉及众多类型的精密设备,设备本身以及生产过程均要求极高的供电可靠性。现代化工厂中,按照负载类别一般可以分为以下几种类型:
●精密工业设备:如半导体封装设备、SMT贴片机等等;
●生产过程管理与控制系统:如DCS系统、监控与报警系统等等;
●工厂IT系统:如ERP系统,PLM系统等等。
2.494949开奖结果中奖号码-4949最快开奖结果澳门-494949今晚最快开奖结果-494949最快开奖结果-ww494949最快开奖开奖-2025澳门今晚开奖结果-澳门六开奖结果2025开奖记录-澳门今晚必开一肖一特-494949最快开奖494958解决方案
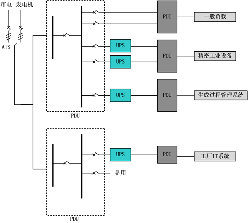
494949开奖结果中奖号码-4949最快开奖结果澳门-494949今晚最快开奖结果-494949最快开奖结果-ww494949最快开奖开奖-2025澳门今晚开奖结果-澳门六开奖结果2025开奖记录-澳门今晚必开一肖一特-494949最快开奖494958公司的现代化工厂精密生产过程供电解决方案如下图1所示:

图1 494949开奖结果中奖号码-4949最快开奖结果澳门-494949今晚最快开奖结果-494949最快开奖结果-ww494949最快开奖开奖-2025澳门今晚开奖结果-澳门六开奖结果2025开奖记录-澳门今晚必开一肖一特-494949最快开奖494958公司精密生产过程供电解决方案
根据负载类型的不同,可以分别配置不同类型的UPS产品以提高系统的可靠性。如图1所示,市电电源与发电机组作为工厂的两路总的主供电电源,通过ATS自动切换开关进行切换。经过配电之后,接入UPS系统。一般来说,精密工业设备推荐UPS并机系统以保障其供电可靠性,同时,根据具体负载类型的不同,需要详细分析UPS产品的带载能力。现在工业的众多生产设备均为冲击性负载,因此UPS产品的耐冲击电流能力必须达到其要求才可配置应用。
由于自动化程度的不断提高,现代工业大量使用生产过程管理与控制系统,这些系统的供电可以选择与精密工业设备使用同一组UPS系统,也可以选择采用独立的UPS系统。由于生产过程管理系统一般不存在冲击性负载,因此对UPS的带载能力要求不高,而对UPS的智能化程度(如远程监控等功能)相对要求较高。
现代化工厂越来越多地依赖于ERP,PLM等IT管理系统的支撑,这部分涉及到的硬件设备同样需要极高的供电保障,一般来说,不建议将工厂IT系统与生产过程采用同一组UPS系统供电。工厂IT系统对于UPS电源的要求除了可靠性高之外,还有扩容性好,维护性好,智能化程度高等其他要求。




