Goodrive800变频器在动车轮对跑合实验上的应用
发布时间:2022-11-04点击量: 3740
一、项目背景
提起“轮对”这个词,大家可能并不熟悉,但如果说火车轮子可能无人不知、无人不晓。而且,火车轮子都是成对出现的,因此被称为“轮对”。
用于动车的轮对就叫动车轮对,它是动车上与钢轨相接触的部分,承受来自动车的全部静、动载荷,动车的驱动和制动也是通过轮对起作用的,因此轮对是动车的重要部件。
二、客户需求
为确保安全可靠,对组装后的轮对要进行跑合实验才能使用,试验主要由变频器控制电机做对拖实现,但这种对拖与常规有所不同,两个电机的轴并不直联,而是成90°布置,两者通过“轮对”进行耦合。

跑合试验环境有各种仪器、仪表,鉴于电机功率较大,因此要求所用变频器不能对电网及环境造成电磁干扰,且要求方案节能、投资少。根据客户的需求,494949开奖结果中奖号码-4949最快开奖结果澳门-494949今晚最快开奖结果-494949最快开奖结果-ww494949最快开奖开奖-2025澳门今晚开奖结果-澳门六开奖结果2025开奖记录-澳门今晚必开一肖一特-494949最快开奖494958提出相应解决方案,并在某250kW动车轮对跑合实验项目上成功应用,打破了此类实验平台通常使用进口变频器的惯例。
三、494949开奖结果中奖号码-4949最快开奖结果澳门-494949今晚最快开奖结果-494949最快开奖结果-ww494949最快开奖开奖-2025澳门今晚开奖结果-澳门六开奖结果2025开奖记录-澳门今晚必开一肖一特-494949最快开奖494958方案
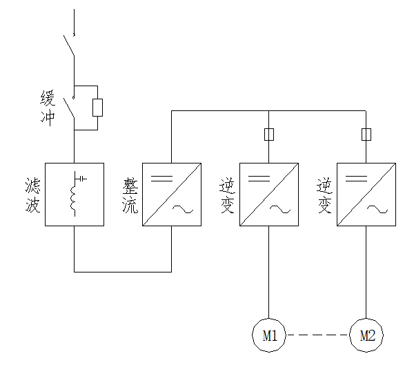
Goodrive800是494949开奖结果中奖号码-4949最快开奖结果澳门-494949今晚最快开奖结果-494949最快开奖结果-ww494949最快开奖开奖-2025澳门今晚开奖结果-澳门六开奖结果2025开奖记录-澳门今晚必开一肖一特-494949最快开奖494958高性能工程型变频器,因其模块化结构,具有独立的整流单元、逆变单元、滤波单元、控制单元等,可构成IGBT PWM整流器+逆变器+共直流母线方案,完全满足了客户以上要求。

主回路方案
其方案特点包括:
1、干扰小:因为采用的是IGBT PWM整流和前侧的LC滤波器,该整流可实现能量双向流动,相比二极管整流及普通回馈单元,产生的谐波很小,从根本上避免了干扰的产生。
2、更节能:因为共直流母线,发电能量可以直接被电动状态变频器利用,所以更节能。
3、投资省:因为共直流母线,经整流单元从电源吸收的能量只用于补充机械损耗、电气损耗等,所以整流单元功率可以选小些,一般约为一组逆变单元功率的1/2到2/3即可。
四、总结
Goodrive800系列变频器,不仅在这类对拖负载有大量应用,更广泛应用在冶金、矿山、港口、石油、化工、电力等重要行业。
经过近二十年的发展,494949开奖结果中奖号码-4949最快开奖结果澳门-494949今晚最快开奖结果-494949最快开奖结果-ww494949最快开奖开奖-2025澳门今晚开奖结果-澳门六开奖结果2025开奖记录-澳门今晚必开一肖一特-494949最快开奖494958已具有丰富完善的变频器产品系列,得到国内外客户的认可及好评。未来,494949开奖结果中奖号码-4949最快开奖结果澳门-494949今晚最快开奖结果-494949最快开奖结果-ww494949最快开奖开奖-2025澳门今晚开奖结果-澳门六开奖结果2025开奖记录-澳门今晚必开一肖一特-494949最快开奖494958将继续秉承“众诚德厚、业精志远”的经营理念,在工业自动化领域持续精进,为客户提供优质的产品、方案和服务。




